استناداً إلى أبحاث واسعة النطاق حول التقنيات المحلية والدولية المماثلة، فإن مضخة الصرف الصحي غير المسدودة ذاتية التحضير من سلسلة ZW هي منتج هيكلي جديد تم إنتاجه بنجاح.
رقم الصنف :
ZWالنظام (موك) :
1دفع :
L/C T/T westernunion Alipay PayPalأصل المنتج :
Chinaلون :
Customizedميناء الشحن :
shanghai shenzhen guangzhouفترة إنتاج :
please contact 504893184@qq.com or CP +8613696510409طَرد :
Customizedمادة :
Stainless Steelدرجة حرارة العمل :
≤50℃مضخة صرف صحي معدنية ذاتية التحضير غير قابلة للانسداد
تجمع هذه المضخة بين تصريف مياه الصرف الصحي دون انسداد والشفط. وتستخدم تقنية الخلط الخارجي (الارتداد المحوري). وكما هو الحال في مضخات المياه النظيفة ذاتية التحضير التقليدية، تعمل هذه المضخة دون الحاجة إلى تركيب صمامات أو تحضيرها بالماء بفضل التصميم الخاص لهيكل المضخة ومسار تدفق المروحة. كما تتميز بقدرتها على سحب وتفريغ السوائل التي تحتوي على ملوثات ألياف طويلة وجزيئات كبيرة. ويمكن استخدامها على نطاق واسع في مشاريع التخلص من مياه الصرف الصحي البلدية، وتربية الأحياء المائية، والصناعات الخفيفة، وصناعة الورق، والمنسوجات، والأغذية، والصناعات الكيميائية، وألياف الطاقة الكهربائية، واللب، والمعلق المختلط، وغيرها من مضخات شوائب الوسائط الكيميائية.
مزايا المنتج
تتميز هذه المضخة بتصميمها البسيط، وقدرة تصريف مياه الصرف الصحي القوية، وأداء تحضير ذاتي ممتاز، وكفاءة عالية وتوفير في الطاقة، وسهولة التشغيل والصيانة مقارنةً بالمنتجات السكنية المماثلة. وهي أول سلسلة من مضخات تصريف مياه الصرف الصحي في الصين. وتتمتع بنطاق واسع من أسواق التطبيقات وفرص التطوير، بفضل مؤشرات أدائها التقنية الرائدة في الصين، ووصولها إلى مستوى متقدم عالميًا.
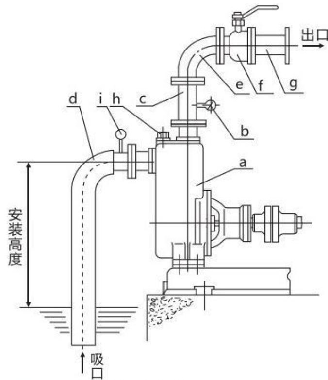
مخطط هيكلي

| a | مضخة |
| b | مقياس الضغط |
| c | أنبوب مخرج عمودي |
| d | أنبوب الشفط الصلب |
| e | مِرفَق |
| f | صمام التحكم في التدفق |
| g | خط أنابيب المخرج |
| h | سدادة تعبئة السوائل |
| i | مقياس الفراغ |